SO-4ÌùƬ¹âñî/4DIP¹âñîºÏÆ÷
| ²úÎïϵÁÐ | ³£Óùæ¸ñÐͺŠ| Æ·ÅÆ | ×ÊÁÏÏÂÔØ |
|---|---|---|---|
| ¹âñîºÏÆ÷ |
SO-4·â×°ËĽÅÌùƬ¹âñNEC-PS2501L-1-E3-A-KK 4DIPËĽÅÖ±²å¹âñNEC-PS2501-1-E3-A-KK
|
NEC |
|
|
SO-4·â×°ÌùƬËĽŹâñEL817ϵÁÐ 4 Pin DIPÖ±²å¹âñEL817ϵÁÐ |
|
¹âñîºÏÆ÷Ñ¡¹º³£¼ûÎÊÌâ½â´ð
|
¹âñîµÄ×÷ÓÃÔÚµç·ÖÐÌåÏÖÔÚÄÄЩ·½Ã棿
¹âñîºÏÆ÷£¨optical coupler£¬Ó¢ÎÄËõдΪOC£©Òà³Æ¹âµç¸ôÀëÆ÷£¬¼ò³Æ¹âñî¡£¹âñîºÏÆ÷ÒÔ¹âΪý½é´«ÊäµçÐźš£Ëü¶ÔÊäÈë¡¢Êä³öµçÐźÅÓÐÁ¼ºÃµÄ¸ôÀë×÷Óã¬ËùÒÔ£¬ËüÔÚÖÖÖÖµç·ÖлñµÃ¹ã·ºµÄÓ¦Óá£Ä¿Ç°ËüÒѳÉΪÖÖÀà½Ï¶à¡¢ÓÃ;¹ã·ºµÄ¹âµçÆ÷¼þÖ®Ò»¡£¹âñîºÏÆ÷Ò»°ãÓÉÈý²¿ÃÅ×é³É£º¹âµÄ·¢Éä¡¢¹âµÄ½ÓÊÕ¼°ÐźŷŴó¡£ÊäÈëµÄµçÐźÅÇý¶¯·¢¹â£¨LED£©£¬Ê¹Ö®·¢³öÒ»¶¨²¨³¤µÄ¹â£¬±»¹â̽²âÆ÷½ÓÊÕ¶ø·¢Éú¹âµçÁ÷£¬ÔÙ¾¹ý½øÒ»²½·Å´óºóÊä³ö¡£Õâ¾ÍÍê³ÉÁ˵痹◵çµÄת»»£¬´Ó¶øÆðµ½ÊäÈë¡¢Êä³ö¡¢¸ôÀëµÄ×÷Óá£ÓÉÓÚ¹âñîºÏÆ÷ÊäÈëÊä³ö¼äÏ໥¸ôÀ룬µçÐźŴ«Êä¾ßÓе¥ÏòÐÔµÈÌØµã£¬Òò¶ø¾ßÓÐÁ¼ºÃµÄµç¾øÔµÄÜÁ¦ºÍ¿¹×ÌÈÅÄÜÁ¦¡£ÓÖÓÉÓÚ¹âñîºÏÆ÷µÄÊäÈë¶ËÊôÓÚµçÁ÷ÐÍÊÂÇéµÄµÍ×èÔª¼þ£¬Òò¶ø¾ßÓкÜÇ¿µÄ¹²Ä£ÒÖÖÆÄÜÁ¦¡£ËùÒÔ£¬ËüÔÚ³¤Ïß´«ÊäÐÅÏ¢ÖÐ×÷ΪÖն˸ôÀëÔª¼þ¿ÉÒÔ´ó´óÌá¸ßÐÅÔë±È¡£ÔÚÅÌËã»úÊý×ÖͨÐż°ÊµÊ±¿ØÖÆÖÐ×÷ΪÐźŸôÀëµÄ½Ó¿ÚÆ÷¼þ£¬¿ÉÒÔ´ó´óÔö¼ÓÅÌËã»úÊÂÇéµÄ¿É¿¿ÐÔ¡£
¹âµçñîºÏÆ÷¼þÊÇÓÉ·¢¹âÔª¼þ£¨Èç·¢¹â¶þ¼«¹Ü£©ºÍ¹âµç½ÓÊÕÔª¼þºÏ²¢Ê¹ÓÃ, ÒÔ¹â×÷Ϊý½éͨ±¨ÐźŵĹâµçÆ÷¼þ¡£ ¹âµçñîºÏÆ÷Öеķ¢¹âÔª¼þͨ³£Êǰ뵼ÌåµÄ·¢¹â¶þ¼«¹Ü, ¹âµç½ÓÊÕÔª¼þÓйâÃô¡¢¹âÃô¶þ¼«¹Ü¡¢¹âÃôÈý¼«¹Ü»ò¹â¿É¿Ø¹èµÈ¡£ ƾ¾ÝÆä½á¹¹ºÍÓÃ;²îÒ죬ÓÖ¿É·ÖΪÓÃÓÚʵÏÖµç¸ôÀëµÄ¹âµçñîºÏÆ÷ºÍÓÃÓÚ¼ì²âÓÐÎÞÎïÌåµÄ¹âµç¿ª¹Ø¡£ |
| ·µ»ØÍøÒ³¶¥²¿(TOP) |
|
¹âñî¸ôÀë¾ÍÊǽÓÄɹâñîºÏÆ÷½øÐиôÀë,¹âñîºÏÆ÷µÄ½á¹¹Ï൱ÓÚ°Ñ·¢¹â¶þ¼«¹ÜºÍ¹âÃô(Èý¼«)¹Ü·â×°ÔÚÒ»Æð¡£·¢¹â¶þ¼«¹Ü°ÑÊäÈëµÄµçÐźÅת»»Îª¹âÐźŴ«¸ø¹âÃô¹Üת»»ÎªµçÐźÅÊä³ö£¬ÓÉÓÚûÓÐÖ±½ÓµÄµçÆøÁ¬½Ó£¬ÕâÑù¼ÈñîºÏ´«ÊäÁËÐźţ¬ÓÖÓиôÀë×÷Óá£Ö»Òª¹âñîºÏÆ÷ÖÊÁ¿ºÃ£¬µç·²ÎÊýÉè¼ÆºÏÀí£¬Ò»°ã¹ÊÕÏÉÙ¼û¡£Èç¹ûϵͳÖзºÆðÒì³££¬Ê¹ÊäÈë¡¢Êä³öÁ½²àµÄµçλ²îÁè¼Ý¹âñîºÏÆ÷ËùÄÜÃÉÊܵĵçѹ£¬¾Í»áʹ֮±»»÷´©Ë𻵡£ ¹â¸ôÀëÊÇÒ»Öֺܳ£ÓõÄÐźŸôÀëÐÎʽ¡£³£ÓùâñîÆ÷¼þ¼°ÆäÍâΧµç·×é³É¡£ÓÉÓÚ¹âñîµç·¼òÆÓ£¬ÔÚÊý×Ö¸ôÀëµç·»òÊý¾Ý´«Êäµç·Öо³£Óõ½£¬ÈçUARTÐÒéµÄ20mAµçÁ÷»·¡£¶ÔÓÚÄ£ÄâÐźţ¬¹âñîÒòΪÊäÈëÊä³öµÄÏßÐνϲ¶øÇÒËæÎ¶ȱ仯½Ï´ó£¬ÏÞÖÆÁËÆäÔÚÄ£ÄâÐźŸôÀëµÄÓ¦Óᣠ¶ÔÓÚ¸ßÆµ½»Á÷Ä£ÄâÐźţ¬±äѹÆ÷¸ôÀëÊdz£¼ûµÄÑ¡Ôñ£¬µ«¶ÔÓÚÖ§Á÷ÐźÅÈ´²»ÊÊÓá£Ò»Ð©³§¼ÒÌṩ¸ôÀë·Å´óÆ÷×÷ΪģÄâÐźŸôÀëµÄ½â¾ö·½°¸£¬ÈçADIµÄAD202£¬Äܹ»Ìṩ´ÓÖ±Á÷µ½¼¸KµÄƵÂÊÄÚÌṩ0.025%µÄÏßÐÔ¶È£¬µ«ÕâÖÖ¸ôÀëÆ÷¼þÄÚ²¿ÏȽøÐеçѹ-ƵÂÊת»»£¬¶Ô·¢ÉúµÄ½»Á÷ÐźŽøÐбäѹÆ÷¸ôÀ룬Ȼºó½øÐÐÆµÂÊ-µçѹת»»»ñµÃ¸ôÀëЧ¹û¡£¼¯³ÉµÄ¸ôÀë·Å´óÆ÷ÄÚ²¿µç·ÅÓ´ó£¬Ìå»ý´ó£¬³É±¾¸ß£¬²»Êʺϴó¹æÄ£Ó¦ÓᣠģÄâÐźŸôÀëµÄÒ»¸ö±ÈÁ¦ºÃµÄÑ¡ÔñÊÇʹÓÃÏßÐιâñî¡£ÏßÐÔ¹âñîµÄ¸ôÀëÔÀíÓëÆÕͨ¹âñîûÓвîÒ죬ֻÊǽ«ÆÕͨ¹âñîµÄµ¥·¢µ¥ÊÕģʽÉԼӸı䣬Ôö¼ÓÒ»¸öÓÃÓÚ·´À¡µÄ¹â½ÓÊܵç·ÓÃÓÚ·´À¡¡£ÕâÑù£¬ËäÈ»Á½¸ö¹â½ÓÊܵç·¶¼ÊÇ·ÇÏßÐԵ쬵«Á½¸ö¹â½ÓÊܵ緵ķÇÏßÐÔÌØÐÔ¶¼ÊÇÒ»ÑùµÄ£¬ÕâÑù£¬¾Í¿ÉÒÔͨ¹ý·´À¡Í¨Â·µÄ·ÇÏßÐÔÀ´µÖÏûֱͨͨ·µÄ·ÇÏßÐÔ£¬´Ó¶øµ½´ïʵÏÖÏßÐÔ¸ôÀëµÄÄ¿µÄ¡£
|
| ·µ»ØÍøÒ³¶¥²¿(TOP) |
|
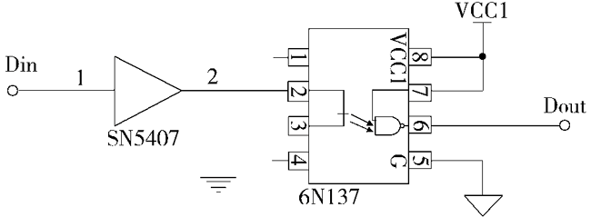
1¡¢¹âñî¸ôÀëºÍÇý¶¯µç·ͼ£º |
| ·µ»ØÍøÒ³¶¥²¿(TOP) |
|
¹âñîÑ¡Ðͳ£ÓòÎÊý½éÉÜ ¹âñîÈ«³ÆÊǹâñîºÏÆ÷£¬Ó¢ÎÄÃû×ÖÊÇ£ºoptical coupler£¬Ó¢ÎÄËõдΪOC£¬Òà³Æ¹âµç¸ôÀëÆ÷£¬¼ò³Æ¹âñî¡£ ¹âñîµÄ¼¼Êõ²ÎÊýÖ÷ÒªÓз¢¹â¶þ¼«¹ÜÕýÏòѹ½µVF¡¢ÕýÏòµçÁ÷IF¡¢µçÁ÷´«Êä±ÈCTR¡¢ÊäÈë¼¶ÓëÊä³ö¼¶Ö®¼äµÄ¾øÔµµç×è¡¢¼¯µç¼«-·¢É伫·´Ïò»÷´©µçѹV(BR)CEO¡¢¼¯µç¼«-·¢É伫±¥ºÍѹ½µVCE(sat)¡£´ËÍ⣬ÔÚ´«ÊäÊý×ÖÐźÅʱ»¹Ð迼ÂÇÉÏÉýʱ¼ä¡¢Ï½µÊ±¼ä¡¢ÑÓ³Ùʱ¼äºÍ´æ´¢Ê±¼äµÈ²ÎÊý¡£
CTR£º·¢¹â¹ÜµÄµçÁ÷ºÍ¹âÃôÈý¼«¹ÜµÄµçÁ÷±ÈµÄ×îСֵ µçÁ÷´«Êä±ÈÊǹâñîºÏÆ÷µÄÖØÒª²ÎÊý£¬Í¨³£ÓÃÖ±Á÷µçÁ÷´«Êä±ÈÀ´ÌåÏÖ¡£µ±Êä³öµçѹ±£³Öºã¶¨Ê±£¬Ëü¼´ÊÇÖ±Á÷Êä³öµçÁ÷icÓëÖ±Á÷ÊäÈëµçÁ÷IFµÄ°Ù·Ö±È¡£½ÓÄÉÒ»Ö»¹âÃôÈý¼«¹ÜµÄ¹âñîºÏÆ÷£¬CTRµÄ¹æÄ£´ó¶àΪ20%¡«300%£¨Èç4N35£©£¬¶øPC817ÔòΪ80%¡«160%£¬´ïÁÖ¶ÙÐ͹âñîºÏÆ÷£¨Èç4N30£©¿É´ï100%¡«5000%¡£Õâ½²Ã÷Óû»ñµÃͬÑùµÄÊä³öµçÁ÷£¬ºóÕßÖ»Ðè½ÏСµÄÊäÈëµçÁ÷¡£Òò´Ë£¬CTR²ÎÊýÓë¾§Ìå¹ÜµÄhFEÓÐijÖÖÏàËÆÖ®´¦¡£ÏßÐÔ¹âñîºÏÆ÷ÓëÆÕͨ¹âñîºÏÆ÷µäÐ͵ÄCTR-IFÌØÐÔÇúÏß ÆÕͨ¹âñîºÏÆ÷µÄCTR-IFÌØÐÔÇúÏ߳ʷÇÏßÐÔ£¬ÔÚIF½ÏСʱµÄ·ÇÏßÐÔÊ§ÕæÓÈΪÑÏÖØ£¬Òò´ËËü²»Êʺϴ«ÊäÄ£ÄâÐźš£ÏßÐÔ¹âñîºÏÆ÷µÄCTR-IFÌØÐÔÇúÏß¾ßÓÐÁ¼ºÃµÄÏßÐÔ¶È£¬ÌرðÊÇÔÚ´«ÊäСÐźÅʱ£¬Æä½»Á÷µçÁ÷´«Êä±È(ΔCTR£½Δic/ΔIF)ºÜ½Ó½üÓÚÖ±Á÷µçÁ÷´«Êä±ÈCTRÖµ¡£Òò´Ë£¬ËüÊʺϴ«ÊäÄ£Äâµçѹ»òµçÁ÷Ðźţ¬ÄÜʹÊä³öÓëÊäÈëÖ®¼ä³ÊÏßÐÔ¹ØÏµ¡£ÕâÊÇÆäÖØÒªÌØÐÔ¡£ ʹÓùâµçñîºÏÆ÷Ö÷ÒªÊÇΪÁËÌṩÊäÈëµç·ºÍÊä³öµç·¼äµÄ¸ôÀ룬ÔÚÉè¼Æµç·ʱ£¬±ØÐë×ñÑÏÂÁÐÔÔò£ºËùÑ¡ÓõĹâµçñîºÏÆ÷¼þ±ØÐëÇкϺ£Äں͹ú¼ÊµÄÓйظôÀë»÷´©µçѹµÄ³ß¶È£»ÓÉÓ¢¹ú°£Ë÷¿ÂÄ·(Isocom)¹«Ë¾¡¢ÃÀ¹úĦÍÐÂÞÀ¹«Ë¾Éú²úµÄ4N××ϵÁÐ(Èç4N25 ¡¢4N26¡¢4N35)¹âñîºÏÆ÷£¬Ä¿Ç°ÔÚº£ÄÚÓ¦ÓõØÊ®·ÖÆÕ±é¡£¼øÓÚ´ËÀà¹âñîºÏÆ÷·ºÆð¿ª¹ØÌØÐÔ£¬ÆäÏßÐԶȲÊÊÒË´«ÊäÊý×ÖÐźÅ(¸ß¡¢µÍµçƽ)£¬¿ÉÒÔÓÃÓÚµ¥Æ¬»úµÄÊä³ö¸ôÀ룻ËùÑ¡ÓõĹâñîÆ÷¼þ±ØÐë¾ßÓнϸߵÄñîºÏϵÊý¡£ ÔÚ¿ª¹ØµçÔ´µÄ¸ôÀëÖУ¬ÒÔ¼°Éè¼Æ¹âñî·´À¡Ê½¿ª¹ØµçԴʱ±ØÐëÕýÈ·Ñ¡ÔñÏßÐÔ¹âñîºÏÆ÷µÄÐͺż°²ÎÊý£¬ ³ýÁ˱ØÐë×ñÑÆÕͨ¹âñîµÄѡȡÔÔòÍ⣬»¹±ØÐë×ñÑÏÂÁÐÔÔò£º 1¡¢¹âñîºÏÆ÷µÄµçÁ÷´«Êä±È(CTR)µÄÔÊÐí¹æÄ£ÊÇ50%¡«200%¡£ÕâÊÇÒòΪµ±CTR£¼50%ʱ£¬¹âñîÖеÄLED¾ÍÐèÒª½Ï´óµÄÊÂÇéµçÁ÷(IF£¾5.0mA)£¬²ÅÆøÕý³£¿ØÖƵ¥Æ¬¿ª¹ØµçÔ´icµÄÕ¼¿Õ±È£¬Õâ»áÔö´ó¹âñîµÄ¹¦ºÄ¡£ÈôCTR£¾200%£¬ÔÚÆô¶¯µç·»òÕßµ±¸ºÔØ·¢ÉúÍ»±äʱ£¬ÓпÉÄܽ«µ¥Æ¬¿ª¹ØµçÔ´Îó´¥·¢£¬Ó°ÏìÕý³£Êä³ö¡£ 2¡¢ÈôÓ÷ŴóÆ÷µç·ȥÇý¶¯¹âµçñîºÏÆ÷£¬±ØÐ뾫ÐÄÉè¼Æ£¬±£Ö¤ËüÄܹ»Åâ³¥ñîºÏÆ÷µÄζȲ»Îȶ¨ÐÔºÍÆ¯ÒÆ¡£ 3¡¢ÍƼö½ÓÄÉÏßÐÔ¹âñîºÏÆ÷£¬ÆäÌØµãÊÇCTRÖµÄܹ»ÔÚÒ»¶¨¹æÄ£ÄÚ×öÏßÐÔµ÷Õû¡£ ÉÏÊöʹÓõĹâµçñîºÏÆ÷ʱÊÂÇéÔÚÏßÐÔ·½Ê½Ï£¬ÔÚ¹âµçñîºÏÆ÷µÄÊäÈë¶Ë¼Ó¿ØÖƵçѹ£¬ÔÚÊä³ö¶Ë»á³É±ÈÀýµØ·¢ÉúÒ»¸öÓÃÓÚ½øÒ»²½¿ØÖÆÏÂÒ»¼¶µç·µÄµçѹ£¬Êǵ¥Æ¬»ú½øÐбջ·µ÷ÖοØÖÆ£¬¶ÔµçÔ´Êä³öÆðµ½ÎÈѹµÄ×÷ÓᣠΪÁ˳¹µ××è¶Ï×ÌÈÅÐźŽøÈëϵͳ£¬²»½öÐźÅͨ·Ҫ¸ôÀ룬¶øÇÒÊäÈë»òÊä³öµç·ÓëϵͳµÄµçÔ´Ò²Òª¸ôÀ룬¼´ÕâЩµç·»®·ÖʹÓÃÏ໥¶ÀÁ¢µÄ¸ôÀëµçÔ´¡£¶ÔÓÚ¹²Ä£×ÌÈÅ£¬½ÓÄɸôÀë¼¼Êõ£¬¼´ÀûÓñäѹÆ÷»òÏßÐÔ¹âµçñîºÏÆ÷£¬½«ÊäÈëµØÓëÊä³öµØ¶Ï¿ª£¬Ê¹×ÌÈÅûÓлØÂ·¶ø±»ÒÖÖÆ¡£ÔÚ¿ª¹ØµçÔ´ÖУ¬¹âµçñîºÏÆ÷ÊÇÒ»¸öÊÇ·ÇÖØÒªµÄÍâΧÆ÷¼þ£¬Éè¼ÆÕß¿ÉÒÔ³äʵµÄÀûÓÃËüµÄÊäÈëÊä³ö¸ôÀë×÷ÓöԵ¥Æ¬»ú½øÐп¹×ÌÈÅÉè¼Æ£¬²¢¶Ô±ä»»Æ÷½øÐбջ·ÎÈѹµ÷ÖΡ£
ÁíÓÐÒ»ÖÖ¹âñîÊǿɿعèÐ͹âñî¡£ |
| ·µ»ØÍøÒ³¶¥²¿(TOP) |
×îÐÂͨ¸æ
AHABET¹Ù·½ÍøÕ¾µç×Ó2021Äê´º½Ú·Å¼Ù²¿Êð
AHABET¹Ù·½ÍøÕ¾µç×Ó2021Äê·Å¼Ùʱ¼ä²¿Ê𣺠(1) 2 Ô 9 ÈÕÖÁ 2 Ô 18 Èշż٣¬¹²¼Æ 10 Ìì¡£2ÔÂ19ÈÕ¿ªÊ¼Õý³£Éϰࡣ (2) 2 Ô 18 ÈÕ£¨Äê³õÆß£©²¿Êð²¿ÃÅÒµÎñ¡¢¸úµ¥¡¢¿â·¿ÈËÔ±Öµ...
AHABET¹Ù·½ÍøÕ¾µç×ÓÉîÛÚÔËÓªÖÐÐÄÇÇǨÐÂÖ·¹«
×ð¾´µÄÁÐλÐÂÀϿͻ§¡¢ÏàÖúͬ°é£º AHABET¹Ù·½ÍøÕ¾µç×ÓÉîÛÚÔËÓªÖÐÐľ¹ýÊ®ÎåÄêµÄÎȽ¡Éú³¤£¬Ô°ì¹«ËùÔÚÒѲ»ÄÜÂú×㹫˾Éú³¤ÐèÒª¡£ ×Ô2021Äê2ÔÂ1ÈÕÆð£¬ÕýʽÇÇǨÖÁ¹ú...
Ñ¡ÐͲο¼
Æû³µÌ§Í·ÏÔʾ¼¼ÊõÓÃÓÚHUDƽÊÓÏÔʾ
¸÷È˺㬽ñÌìAHABET¹Ù·½ÍøÕ¾µç×ÓÀ´¸ø¸÷È˽éÉÜÒ»¿îÀûÓà Æû³µÌ§Í·ÏÔʾ¼¼Êõ ÓÃÓÚHUD ƽÊÓÏÔʾÆ÷ µÄ¿ØÖÆÐ¾Æ¬£º S2D13V40¡£HUD µÄÈ«³ÆÊÇHead Up Display£¬¼´ ƽÊÓÏÔʾÆ÷ £¬ÒÔǰ...
ÓÃÓÚÎÞÏß´«ÊäÉ豸µÄ3225ÎÞÔ´¾§Õñ
½ñÌì¸ø¸÷È˽éÉÜÊÊÓÃÓÚ±ãЯʽÎÞÏß´«ÊäÉ豸µÄ3225ÎÞÔ´¾§Õñ£ºTSX-3225¡£Ëµµ½3225ÎÞÔ´¾§Õñ£¬ÄÇô¾Í²»µÃ²»ÌáÏÂTSX-3225£¬ESPONµÄTSX-3225²úÎïÒѾºÜÊdzÉÊ죬...




